May your holidays glitter with unforgettable moments of happiness, laughter, and good cheer.
Providing problem solving and educational information for topics related to industrial steam, hot water systems, industrial valves, valve automation, HVAC, and process automation. Have a question? Give us a call at (800) 892-2769 | www.meadobrien.com
Season's Greetings from Mead O'Brien
A Peek Inside an Industrial Centrifugal Separator
A centrifugal separator is a piece of equipment that uses centrifugal force, the force of gravity, and inertia to separate two or more materials. Centrifugal separators work by spinning the material in a chamber at high speed which causes the heavier materials to settle out separately from the lighter materials.Upon entering the spinning chamber of a centrifugal separator, the spinning force affect materials differently. Heavier materials are more affected by gravity, while lighter materials are affected by inertia. As the materials separate, they are collected in various mechanical or physical ways, such as filtering and screening.
Gases can be purified through the spinning process to remove particulate matter and moisture. The pure gas gas is then be collected as it escapes through the top of the centrifugal separator. Similarly liquids of different weights and viscosities are divided into various chambers in the separator as it moves along.
The Anderson Hi-eF™ Centrifugal Separators operate on a patented two-stage principle of separation that employs carefully controlled flow guiding the entrainment laden vapor through a series of vanes and baffles. Each component of the separating element is designed to obtain maximum separating efficiency. Briefly, in the first stage of the separation, impingement against a baffle removes the larger droplets of entrainment. In the second stage of separation, the separator removes the fine mist entrainment by utilizing centrifugal scrubbing action through a uniquely designed contact element. In each stage, the gas medium and the separated liquid are carefully and continuously guided for maximum efficiency. The separators are designed to handle large volume flow of a broad range of fluids. Self-cleaning and engineered without filters or moving parts, the separators are free from maintenance and repair. For more information visit http://www.meadobrien.com or call (800) 892-2769.
Watch this video to see an animation of what happens inside the centrifugal separator.
The Application of Limit Switches on Automated Industrial Valves
![]() |
| Limit switch with position indicator. |
Employed in a wide range of industrial applications and operating conditions, limit switches
![]() |
| Automated valve assembly including actuator and limit switch. |
Valves, devices used for controlling flow, are motion based. The movable portions of valve trim create some degree of obstruction to media flow, providing regulation of the passage of the media through the valve. It is the movement of critical valve trim elements that limit switches are used to indicate or control. The movable valve trim elements commonly connect to a shaft or other linkage extending to the exterior of the valve body. Mounting electric, hydraulic, or pneumatic actuators to the shaft or linkage provides the operator a means to drive the mechanical connection, changing the orientation or position of the valve trim and regulating the media flow. Because of its positive connection to the valve trim, the position of the shaft or linkage is analogous to the trim position and can be used to indicate what is commonly referred to as “valve position”. Limit switches are easily applied to the valve shaft or linkage in a manner that can provide information or direct functional response to certain changes in valve position.
In industrial valve terms, a limit switch is a device containing one or more magnetic or electrical switches, operated by the rotational or linear movement of the valve.
What are basic informational elements that can be relayed to the control system by limit switches? Operators of an industrial process, for reasons of efficiency, safety, or coordination with other process steps, may need answers to the following basic questions about a process control valve:
Employing a properly configured valve automation package, with limit switches delivering valve status or position information to your control system, can yield operational and safety benefits for the life of the unit. Good advice is to consult with a valve automation specialist for effective recommendations on configuring your valve automation accessories to maximize the level of information and control.
In industrial valve terms, a limit switch is a device containing one or more magnetic or electrical switches, operated by the rotational or linear movement of the valve.
What are basic informational elements that can be relayed to the control system by limit switches? Operators of an industrial process, for reasons of efficiency, safety, or coordination with other process steps, may need answers to the following basic questions about a process control valve:
- Is the valve open?
- Is the valve closed?
- Is the valve opening position greater than “X”?
- Has the valve actuator properly positioned the valve at or beyond a certain position?
- Has the valve actuator driven the valve mechanism beyond its normal travel limits?
- Is the actuator functioning or failing?
Partial or complete answers to these and other questions, in the form of electrical signals relayed by the limit switch, can serve as confirmation that a control system command has been executed. Such a confirmation signal can be used to trigger the start of the next action in a sequence of process steps or any of countless other useful monitoring and control operations.
Applying limit switches to industrial valve applications should include consideration of:
Applying limit switches to industrial valve applications should include consideration of:
- Information Points – Determine what indications are necessary or useful for the effective control and monitoring of valve operation. What, as an actual or virtual operator, do you want to know about the real time operational status of a valve that is remotely located. Schedule the information points in operational terms, not electrical switch terms.
- Contacts – Plan and layout a schedule of logical switches that will provide the information the operator needs. You may not need a separate switch for each information point. In some cases, it may be possible to derive needed information by using logical combinations of switches utilized for other discrete functions.
- Environment – Accommodate the local conditions and hazards where the switch is installed with a properly rated enclosure.
- Signal – The switch rating for current and voltage must meet or exceed those of the signal being transmitted.
- Duty Cycle – The cycling frequency must be considered when specifying the type of switch employed. Every switch design has a limited cycle life. Make sure your selection matches the intended operating frequency for the process.
- Auxiliary Outputs – These are additional contact sets that share the actuation of the primary switch. They are used to transmit additional signals with specifications differing from the primary signal.
- Other Actuator Accessories – Limit switches are often integrated into an accessory unit with other actuator accessories, most of which are related to valve position. A visual local indication of valve position is a common example.
Switches and indicators of valve position can usually be provided as part of a complete valve actuation package, provided by the valve manufacturer or a third party. It is recommended that spare contacts be put in place for future use, as incorporating additional contacts as part of the original actuation package incurs comparatively little additional cost.
Employing a properly configured valve automation package, with limit switches delivering valve status or position information to your control system, can yield operational and safety benefits for the life of the unit. Good advice is to consult with a valve automation specialist for effective recommendations on configuring your valve automation accessories to maximize the level of information and control.
Labels:
Arkansas,
Automax,
Flowserve,
Indiana,
Iowa,
Kansas,
limit switch,
Missouri,
Nebraska,
Oklahoma,
Southern Illinois,
valve automation,
Western Kentucky
Safety Relief Valves: The Basics
![]() |
| Safety relief valves by Kunkle |
In generally accepted practices, pressure build-up is relieved by allowing the fluid to flow from an alternate path in the piping system. A safety relief valve is engineered so that it opens at a predetermined pressure setpoint to protect vessel, piping or ancillary equipment equipment from being subjected to pressures that exceed their design limits.
When process pressure is exceeded, a safety relief valve becomes the “weak link”, and the valve opens to divert a portion of the fluid to another path. The diverted liquid, gas or liquid–gas mix is usually routed through a piping system to a process where it is safely contained or burned off via a flaring system. Once the liquid or gas is diverted, the pressure inside the vessel drops below the safety relief valves' re-seating pressure, and the valve closes.
The Data Supplement below presents a wealth of technical information on Kunkle relief valves.
A Modern Industrial Hot Water System Saves Money Through Efficiency and Safety
![]() |
| State-of-the-art hot water heating systems improve efficiency and safety, and increase production and yield. |
By developing a comprehensive strategy that includes state-of-the-art water heaters, water temperature controls, hose stations, variable frequency drive (VFD) pump assemblies and ancillary accessories such as storage tanks, and pressure-reducing valves, processing plants can improve efficiency and safety, and increase production and yield.
Advanced hot water heating systems typically include:
- Steam/water hot water systems with digital control technology and instantaneous heat exchanger design—shell and tube or plate and frame.
- Industrial mixing center with digital control valves, pre-piped as an IMC with requisite installation components for compact design and ease of installation.
- Digital control valves for delivering hot water immediately on demand, and maintained at precision temperatures (+/-1°F, +/-0.5°C).
- VFD pump assemblies application-engineered and configured for your site.
- Hot & cold water hose stations with thermostatic mixing valves that replaces the old, basic Y as the temperature controller.
The brochure below, courtesy of Armstrong International, provides more insight where specific components are used.
Labels:
Arkansas,
Armstrong,
hot water,
Indiana,
Iowa,
Kansas,
Missouri,
Nebraska,
Oklahoma,
process heat,
Southern Illinois,
Western Kentucky
Triple Eccentric Disc Valve, Metal Seated, with Flow Balancing Trim
![]() |
| Neles Triple Eccentric Disc Valve, Metal Seated with Flow Balancing Trim |
TRIPLE ECCENTRIC SEATING PRINCIPLE
The disc of the valve is machined to close tolerances to create an elliptical shape similar to an oblique slice taken from a solid metal cone. When the valve is closed, the elliptical disc at the major axis displaces the seat ring out- ward, causing it ring to contact the disc at the minor axis. When the valve is opened, the contact is released and the seat ring returns to its original circular shape.
The S-DISC® control valve unit provides outstanding control performance and excellent long-lasting tightness in the same valve. The very simple and robust construction guarantees long trouble-free operation and maximum reliability.
The S-DISC design consists of a standard NELDISC® triple eccentric disc valve equipped with a flow-balancing trim. The trim has been located on the downstream side of the valve body. The ingenious idea of this design is to transfer fluid forces out of the disc to the body.
Figures 2 and 3 illustrate the flow treatments with a concentric-type conventional butterfly valve compared to the S-DISC-design. The S-DlSC design offers stable flow control and reduced dynamic torque, noise level and vibrations. The dynamic behavior of the valve is very smooth and stable, which means less load on the shaft bearings, less required torque, smaller actuators and more economical control unit total costs. All of the excellent features of the standard NELDISC are available. The most standard NELDISC can be easily modified to the S-DISC design, just by changing the flange ring.
FEATURES
- Excellent flow and control performance.
- Wide temperature range from -200 ... +600 °C /-330 ... +1110 °F.
- Reduced dynamic torque and noise.
- Mechanical and flow dynamic stability allows higher pressure drop service than a conventional disc.
- ASME 150/PN 20, ASME 300/PN 40 and ASME 600/
- PN 100.
- Sizes DN 80...1500/3"...60"
For more information, visit http://www.meadobrien.com or call (800) 892-2769 for immediate service.
Labels:
Arkansas,
Butterfly valve,
control valve,
Indiana,
Iowa,
Kansas,
Missouri,
Nebraska,
Neles,
Oklahoma,
Southern Illinois,
Western Kentucky
A Magmeter Designed to Withstand the Most Common Failure Modes
![]() |
| Foxboro magnetic flowmeter and transmitter. |
Foxboro magnetic flowmeters, however, solve these industry-wide issues with superior construction, compact design, the widest selection of options, combined with low power consumption.
Foxboro magnetic flow tubes utilize a superior electrode. By using large electrodes, the flowmeter output is less sensitive to the effects of entrained air, and unaffected by higher internal pressures.
Rugged Teflon liners are resistant to chemical attack which makes it possible to use the Foxboro magnetic flowmeter in hard to handle corrosive liquids and slurries.
Finally, Foxboro magnetic flowmeters offer system accuracy of plus or minus 0.25 percent of reading.
Foxboro flow tubes can be paired with there IMT 25 and IMT 96 transmitter for complete compact system that provides unequalled durability measurement accuracy and performance with virtually no maintenance and minimal replacement cost covering the widest choice of industry applications available.
For more information on Foxboro magnetic flowmeters please contact Mead O'Brien at (800) 892-2769 or visit http://www.meadobrien.com.
Understanding Differential Pressure or Delta-P
![]() |
| Differential pressure or Delta-P |
With the filter no longer functioning properly, the contaminants can escape into the process. This is why proper monitoring of pressure drop is crucial. So how can we measure the DP? Placing taps both before and after the filter, a differential pressure measuring instrument can be connected to detect the high side and close side pressures. the instrument will report the difference between the two sides. The saturation point will be indicated when the Delta-P value reaches a predetermined threshold. This value is derived from a calculation that factors in the flow rate, fluid viscosity, and filter characteristics.
When specifying a differential pressure instrument there are two important factors to consider. The first is the DP range, which is based upon the most difference in pressure that the restriction is likely to produce. The second is the instruments ability to contain the line or static pressure level.
For more information on pressure measurement, call Mead O-Brien at (800) 892-2769 or visit www.meadobrien.com.
Here is a great video, courtesy of Ashcroft, that provides an excellent visual understanding of differential pressure.
Enhancing Cyber Security in Industrial Control Systems and Critical Infrastructure with Dynamic Endpoint Modeling
A white paper courtesy of Schneider Electric (Foxboro)
Cyber attacks against Industrial Control Systems (ICS) are on the rise, putting nations’ critical infrastructure at risk. In a paradigm shift from the traditional network security systems, a new approach — Dynamic Endpoint Modeling — learns and models the behavior of all devices on the network and triggers alerts when algorithms detect changes in learned behavior.
Read the entire white paper below.
Typical ASCO Fluid Automation Applications in Power Plants
Here is a partial listing of typical applications in a power plant where ASCO products provide reliable solutions.
ASCO Solenoid Valves
Ideal for steam, air, or liquid flows. Throughout the power plant, our solenoid valves provide superior service in areas such as SO2 scrubbing, turbine lubrication systems, and igniter burner No. 2 fuel lines to name a few.
Numatics FRLs
Filters, regulators, and lubricators treat air quality and pressure in your plant’s pneumatic system. Apply them to control pressure or meet filtration requirements for your pneumatic equipment. These high-performance products are available in multiple configurations, including electronic regulators.
ASCO Angle-Body Piston Valves
Well suited to replace ball valves in air, water, and steam applications with pipe sizes 2 1/2" or smaller and up to 150 psi. This compact solution reduces cost of ownership, eliminates water ham- mer, and creates tight shutoff in both directions. Available with limit switches, AS-interface®, and DeviceNetTM protocols, Class I, Div. 2 HS Series position indicators, and low power solenoids.
ASCO Dust Collector Valves
ASCO integral or remote pilot valves are especially designed for dust collector applications, combining high flow, long life, and extremely fast opening and closing to produce reliable and economical operation. Valves with quick mount connections eliminate time consuming thread cutting and sealing.
ASCO Pressure Sensors
A range of high-quality sensors with long-life designs and ensured repeatability, these signal when process media reach pressure set points. They play a vital part throughout the entire power generation process.
ASCO Redundant Control System
The ASCO RCS is a redundant pilot valve system that acts as a single 3-way valve. Features include the ability to perform automatic online testing of the redundant solenoid valves, automatic partial stroke testing of the process valve, and online maintenance capabilities. Use this product in high reliability or critical applications. Certified per IEC 61508 Parts 1 and 2 and are SIL 3 capable.
ASCO Solenoid Pilot Valves
Designed to operate at high cycles or for long periods of dormancy, these 3 and 4-way models provide ensured action in demanding applications. Features include, manual operators, high flows, and explosion-proof options. Plus new 0.55 W models are perfect for networks with low power limitations. Brass and stainless steel versions available.
Numatics Cylinders
A large range of high quality Numatics cylinders that can withstand the harsh environment of power generation systems. Whether you are operating a scrubber, bag house, or damper controls, Numatics cylinders are used to open and close large orifices in these systems. Available in 17 bore sizes from 1 1/2" to 24".
For more information about any ASCO product, contact:
Mead O'Brien
www.meadobrien.com
(800) 892-2769
ASCO Solenoid Valves
Ideal for steam, air, or liquid flows. Throughout the power plant, our solenoid valves provide superior service in areas such as SO2 scrubbing, turbine lubrication systems, and igniter burner No. 2 fuel lines to name a few.
Numatics FRLs
Filters, regulators, and lubricators treat air quality and pressure in your plant’s pneumatic system. Apply them to control pressure or meet filtration requirements for your pneumatic equipment. These high-performance products are available in multiple configurations, including electronic regulators.
ASCO Angle-Body Piston Valves
Well suited to replace ball valves in air, water, and steam applications with pipe sizes 2 1/2" or smaller and up to 150 psi. This compact solution reduces cost of ownership, eliminates water ham- mer, and creates tight shutoff in both directions. Available with limit switches, AS-interface®, and DeviceNetTM protocols, Class I, Div. 2 HS Series position indicators, and low power solenoids.
ASCO Dust Collector Valves
ASCO integral or remote pilot valves are especially designed for dust collector applications, combining high flow, long life, and extremely fast opening and closing to produce reliable and economical operation. Valves with quick mount connections eliminate time consuming thread cutting and sealing.
ASCO Pressure Sensors
A range of high-quality sensors with long-life designs and ensured repeatability, these signal when process media reach pressure set points. They play a vital part throughout the entire power generation process.
ASCO Redundant Control System
The ASCO RCS is a redundant pilot valve system that acts as a single 3-way valve. Features include the ability to perform automatic online testing of the redundant solenoid valves, automatic partial stroke testing of the process valve, and online maintenance capabilities. Use this product in high reliability or critical applications. Certified per IEC 61508 Parts 1 and 2 and are SIL 3 capable.
ASCO Solenoid Pilot Valves
Designed to operate at high cycles or for long periods of dormancy, these 3 and 4-way models provide ensured action in demanding applications. Features include, manual operators, high flows, and explosion-proof options. Plus new 0.55 W models are perfect for networks with low power limitations. Brass and stainless steel versions available.
Numatics Cylinders
A large range of high quality Numatics cylinders that can withstand the harsh environment of power generation systems. Whether you are operating a scrubber, bag house, or damper controls, Numatics cylinders are used to open and close large orifices in these systems. Available in 17 bore sizes from 1 1/2" to 24".
For more information about any ASCO product, contact:
Mead O'Brien
www.meadobrien.com
(800) 892-2769
Labels:
Arkansas,
ASCO,
energy,
Indiana,
Iowa,
Kansas,
Missouri,
Nebraska,
Oklahoma,
power plant,
powergen,
Southern Illinois,
Texas Panhandle,
Valve,
Western Kentucky
Guidelines for Prevention of Water Hammer in Industrial Applications
![]() |
| Damage caused by water hammer |
Information courtesy of Armstrong International
Water hammer. It's a familiar sound nearly everyone has heard in their own home when someone slams a faucet closed. You have probably also heard it coming from radiators during the winter heating season. In industrial situations, though, water hammer is more than just a noisy annoyance. Water hammer that results from localized abrupt pressure drops may never be heard. Yet water hammer can acquire great force, damaging equipment, ruining product, and potentially putting personnel at risk.
Water hammer begins when some force accelerates a column of water along an enclosed path. The incompressible nature of water gives it the power of a steel sledge as it slams into elbows, tees, and valves. The resulting vibrations are transmitted along the water column and piping, damaging fittings and equipment far removed from the problem source.
Water hammer can occur in any water supply line, hot or cold, and its effects can be even more pronounced in bi-phase systems. Bi-phase systems contain both condensate and live or flash steam in the same space. Heat exchangers, tracer lines, steam mains, condensate return lines, and in some cases, pump discharge lines, may contain a bi-phase mix.
Three distinct conditions have been identified, which provide the force that initiates water hammer. These conditions, hydraulic shock, thermal shock, and differential shock, are common to many industrial fluid applications. However, following a few simple guidelines will help you minimize the occurrence of these shocks and diminish the chance of damaging water hammer.
Hydraulic shock occurs when a valve is closed too abruptly. When a water valve is open, a solid column of water moves from its source at the main to the valve outlet. This could be 100 pounds of water flowing at 10 feet per second, or about 7 miles per hour. Closing the valve suddenly is like trying to instantly stop a 100-pound hammer. A shockwave of about 6600 psi slams into the valve and rebounds in all directions, expanding the piping and reflecting back and forth along the length of the system until its momentum is dissipated. By closing the valve slowly, the velocity of the water is reduced before the column is stopped. Since the momentum of the water is decreased gradually, damaging water hammer will not be produced.
Sometimes, check valves can produce hydraulic shock. Swing check valves are often used to prevent liquid being drawn into spaces that are subject to intermittent vacuums. They are also applied to prevent back-flow from elevated systems when adequate pressure to raise the liquid cannot be guaranteed. In either case, the acceleration of the reversing column of liquid may be quite high. If the swing length of the check valve is sufficient, the column will build enough inertia to cause hydraulic shock in the time it takes the valve to slam shut. Substitute silent or non-slam check valves for swing checks to prevent water hammer in these situations. Silent check valves are center-guided to provide a much shorter stroke than swing checks. These valves also use a spring to help enclosing. The result is that silent check valves are closed by the loss of upstream pressure rather than the reversal of flow, preventing hydraulic shock.
Water hammer arresters, if correctly sized, placed, and maintained, will reduce water hammer. When the forward motion of the water column is stopped by the valve, part of the reversing column is forced into the water hammer arrester. The water chamber of the arrester expands at a rate controlled by the pressure chamber, gradually slowing the column, and preventing hydraulic shock. To prevent water hammer due to hydraulic shock, avoid suddenly stopping water columns. Ensure slow closure of valves, and install spring-loaded, center-guided, non-slam, or silent check valves that close before flow reversal when appropriate. Use water hammer arresters if necessary, but be sure they are sized and placed correctly, and are well-maintained.
Water hammer may also be initiated by thermal shock. In bi-phase systems, steam bubbles may become trapped in pools of condensate. Since the condensate temperature is usually below saturation, the steam will immediately collapse. Steam occupies hundreds of times the volume of an equal amount of water. When the steam collapses, water is accelerated into the resulting vacuum from all directions. When the void is filled, the water impacts at the center, sending shockwaves in all directions.
One likely place for thermal shock to occur is in steam utility corridors. In these areas, the drip traps from high-pressure steam mains often discharge directly into the pumped condensate return lines. The temperature of the condensate in these lines usually ranges from 140 to 180 degrees Fahrenheit. The condensate being discharged from the steam trap is at nearly steam temperature when it passes through the trap orifice. When the trap discharge enters the low-pressure condensate line, a great deal of it flashes back into steam. The flash steam immediately collapses again when it encounters the relatively cool pump discharge water. This thermal shock often causes damaging water hammer. The localized sudden reduction in pressure near the wall chips away piping and tube interiors. Oxide layers that otherwise would resist further corrosion are removed, resulting in accelerated deterioration of piping and equipment. To minimize such a disturbance, the drip trap should discharge in the direction of condensate flow by means of a special fitting.
This method of controlling thermal shock, called "sparging," reduces the concentration of collapsing steam bubbles, and keeps the action from occurring by the pipe wall. Thermal shock can also occur easily in steam coils if they are constructed as shown here. Since the steam is directed toward the center tube first, it can reach the return header before the top and bottom tubes are filled. Consequently, steam feeds the more remote tubes from both ends. With steam flowing into both ends of a tube, waves of condensate flow toward each other. These waves have the potential of trapping pockets of steam between them. If this happens, thermal shock will result when the pocket of steam collapses and water hammer will probably occur.
Prevent the thermal shock that is generated by such a design by substituting a constant-purge device, such as a differential condensate controller, for the steam trap. Condensate controllers maintain a positive differential pressure across the coil at all times. All the tubes will be fed from the supply end only, preventing the entrapment of steam and the resulting thermal shock. Malfunctioning steam traps may also contribute to thermal shock followed by water hammer. A steam trap that has failed open injects live steam directly into the condensate return line. If this steam is mixed with return line condensate of sufficiently low temperature, it will immediately collapse, and thermal shock will follow.
To prevent the occurrence of water hammer due to thermal shock, you must reduce the concentration of collapsing steam bubbles in the condensate. If flashing condensate must be discharged into a cool condensate line, it should be discharged in the direction of condensate flow and away from the pipe wall. Precautions must be taken that heat exchanger tubes are always filled from the supply end only.
Differential shock, like thermal shock, occurs in bi-phase systems. Differential shock can occur whenever steam and condensate flow in the same line, but at different velocities, such as in high-pressure condensate return lines. In bi-phase systems, the velocity of the steam is often ten times the velocity of the liquid. If this gas flow causes condensate waves to rise and fill the pipe, a seal is formed with the pressure of the steam behind it. Since the steam cannot flow through the condensate seal, pressure drops on the downstream side. The condensate seal now becomes a piston that is accelerated downstream by virtue of this pressure differential. As it is driven downstream, the piston picks up more liquid that is added to the existing mass of the slug, and velocity increases. This is differential shock. If the slug gains high enough momentum, and is then required to change direction at a tee or elbow, or is stopped by a valve, great damage can be done.
In the demo lab at Armstrong International, a fixture was assembled to illustrate the problem with a 20-foot, 2-inch-diameter glass pipe to act as a condensate return line. The pipe is pitched one-quarter inch in 10 feet to provide gravity flow. Flowing through the pipe, we have cold water. In addition to water, we can also have compressed air flowing in the system to simulate flash steam flowing across the top of the condensate by virtue of differential pressure. One flow meter constantly measures the flow rate of the water. Another flow meter continuously monitors the flow rate of the compressed air. As you can see, we now have 1500 pounds per hour of water flowing in our glass pipe, and no compressed air. Under this condition, our pipe is approximately half-filled with water.
As we increase the flow rate of water in our pipe to 2,000 pounds per hour, the depth of the water increases to five-eighths. We now introduce compressed air into the system to simulate flash steam with a flow rate of about 200 standard cubic feet per hour, and the depth of the water recedes. We are increasing the speed of the water flowing through the pipe by virtue of the velocity of the gas flowing across its surface. Observe now as the compressed air flow increases. The waves formed on the surface of the condensate become higher. Further increasing the air flow causes the waves to block off more of the cross section of the piping until a seal is formed, completely closing off the pipe. A slug of condensate is accelerated downstream by the pressure differential, becoming a piston that gains in mass and velocity as it travels. The proper sizing and pitching of condensate lines are the only means of guarding against this type of problem. The Armstrong Steam Conservation Handbook includes a chart that helps you in deciding the correct condensate return line size for your particular application.
Differential shock can also become a problem when elevated heat exchange equipment is drained with a substantial vertical drop ahead of the trap. Under normal conditions, condensate drains down the walls of the pipe. A sufficient volume of steam constantly flows down the center of the pipe to replace the steam that is condensed by radiation losses of the piping and the trap body itself. The steam flow rate increases if a thermostatic element, such as the bellows or wafer in an F & T trap, opens. If a slug of condensate seals off the pipe, steam collapses downstream of the seal. Again, a pressure differential forms, and this, along with gravity, accelerates the slug. When this piston strikes the trap, it can damage the float, the thermostatic element, or other parts of its mechanisms.
To avoid differential shock arising from this situation, use an F & T trap and back-vent it to the top of the vertical line to maintain near-equal pressure throughout the riser, even if a slug of condensate forms. In both of the two previous cases, the condensing of steam downstream of the seal produced the acceleration. It follows that the likelihood of differential shock arising, and causing water hammer, is greater in uninsulated pipes, especially on outdoor systems, than in insulated pipes. Long runs of any kind between the heat exchange equipment and the trap can produce this situation, and should be avoided. Damaging water hammer may also occur due to differential shock whenever there is an improperly-dripped pocket ahead of a control valve. Condensate builds up in front of the valve while it is closed. When the valve is opened, the slug of condensate is driven through the valve and into the piping and equipment by the live steam. The placement of a riser and a drip trap immediately upstream of the control valve will prevent this rampaging slug.
To control differential shock, you must prevent condensate seals from forming in bi-phase systems. Condensate lines must be sized correctly, and long vertical drops to the traps must be back-vented. The length of the lines to traps should be minimized, and the lines may have to be insulated to reduce condensing. The installation of a proper drip leg ahead of control valves will prevent differential shock from occurring when the control valve is opened after a period of closure.
Careful attention to these few guidelines will prevent most water hammer. Prevent the sudden stopping of water in pipelines by closing manual valves slowly, and by installing spring-loaded, center-guided, silent check valves where appropriate. Prevent thermal shock by using a sparging tube wherever flash steam is discharged into condensate at a lower temperature, and by ensuring that heat exchanger tubes are filled from one end. Prevent differential shock in bi-phase systems by providing return lines that are properly pitched and have adequate size. Avoid draining equipment with long lines to the trap, and insulate condensate lines whenever necessary. Following these guidelines for the proper design and operation of your system will minimize the likelihood of the shocks that cause water hammer. This, in turn, will greatly reduce the likelihood of damage to your system, to your product, and to your personnel.
For more information contact Mead O'Brien at (800) 892-2769 or visit http://www.meadobrien.com.
Labels:
Arkansas,
Armstrong,
Hotwater,
Indiana,
Iowa,
Kansas,
Missouri,
Nebraska,
Oklahoma,
Southern Illinois,
steam,
Texas Panhandle,
Water Hammer,
Western Kentucky
Using a Valve Monitor for Tank Fill Control
![]() |
| Tank fill application using a StoneL Axiom Expeditor to throttle flow. |
You can set the Axiom Expeditor to partially close the valve to reduce flow as the full level approaches. You get fast, economical “topping off” of every batch with a single valve sized for high flow rates, which may be throttled back at the end of the fill cycle.
Simple operation and control system integration
- Full open and closed cycling is performed by energizing and de-energizing the discrete 24 VDC output (DO) from the control system.
- A preset intermediate position may be achieved by maintaining power from the discrete output (DO) and switching on the analog output (AO) at a preset level between 4 and 20 mA.
- Intermediate control is achieved by maintaining power from the discrete output (DO) and energizing the control system’s analog output (AO). By changing the AO signal, the Axiom control output will toggle the solenoids to the desired position within ±4% of full scale.
- The valve/actuator operates to the fail-safe position whenever the discrete output (DO) is de-energized.
![]() |
| Schematic for tank fill application showing control inputs/outputs. |
Watch this short video illustrating how the tank fill feature works.
For more information on valve monitoring and control visit this link or call Mead O'Brien at (800) 892-2769.
Labels:
actuator,
Arkansas,
Indiana,
Iowa,
Kansas,
Missouri,
Nebraska,
Oklahoma,
Southern Illinois,
tank fill,
valve control,
Western Kentucky
BIST (Built-in-Self-Test) Features for Electronic Valve Actuators
![]() |
| Electric actuator (Limittorque) |
The development and implementation of safety related devices in plant systems is crucial for dependable operation, not to mention peace of mind. Safety and safe operation were once only high priorities for installations that involve hazardous environments. Expensive certification testing was, and still is, paramount to meeting the hazards of such environments, but a new level of plant-wide integrity is emerging — that of Safety Integrity Level (SIL) and SIS. SIL is a safety rating that can be derived by analyzing a system to determine the risk of a failure occurring and the severity of its consequences. Safety Instrumented Systems (SIS) are systems containing instrumentation or controls installed for the purpose of preventing or mitigating a failure either by emergency shut down (ESD) or diverting the hazard. New or replacement equipment must have the ability to be introduced into plant systems without jeopardizing either the SIL of the operation or negatively impacting the SIS.
www.meadobrien.com
(800) 892-2769
Labels:
actuator,
Arkansas,
BIST,
electric actuator,
Indiana,
Iowa,
Kansas,
Limitorque,
Missouri,
Nebraska,
Oklahoma,
Southern Illinois,
Texas Panhandle,
Western Kentucky
Understanding & Solving Heat Transfer Equipment Stall
![]() |
| Heat transfer loop |
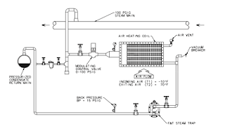
Stall occurs primarily in heat transfer equipment where the steam pressure is modulated to obtain a desired output (i.e. product temperature). The pressure range of any such equipment ( coils, shell & tube, etc....) can be segmented into two (2) distinct operational modes, Operating and Stall.
Operating: In the upper section of the pressure range the operating pressure (OP) of the equipment is greater than the back pressure (BP) present at the discharge of the steam trap. Therefore a positive pressure differential across the trap exists allowing for condensate to flow from the equipment to the condensate return line.
Stall: In the lower section of the pressure range the operating pressure (OP) of the equipment is less than or equal to the back pressure (BP) present at the discharge of the steam trap. Therefore a negative or no pressure differential exists, this does not allow condensate to be discharged to the return line and the condensate begins to collect and flood the equipment.
You can read the entire Armstrong technical paper below.
Visit this link to download your own copy of Armstrong Fluid Handling: Understanding and Solving Equipment Stall.
Applying the ASCO 212 Composite Solenoid Valve for Reverse Osmosis Water Systems
![]() |
| ASCO Series 212 Composite Solenoid Valves for Reverse Osmosis Water Systems |
Reverse osmosis is a process in which dissolved inorganic solids (such as salts) are removed from a solution (such as water). This is accomplished by pushing the water through a semi permeable membrane, which allows only the water to pass, but not the impurities or contaminates.
Reverse Osmosis can deliver bottled-water quality safety and taste by removing over 99% of dissolved minerals, chlorine and contaminants. Many leading bottled-water companies actually use large-scale RO to produce their water.
Reverse osmosis systems are found in several drinking water applications from restaurant, food and beverage equipment to grocery store produce misting.
The ASCO Series 212 solenoid valve is designed for these type systems. The valves come with NSF approvals for use in drinking water systems and also is design with unique “FasN” quick connection system. The valves are designed to handle 150 psi up to 180 deg. F. and has low wattage coils in both AC and DC.
See the video below for an illustration of where these valves are used in RO systems.
Foxboro Vortex Flow Meters
The patented family of Foxboro vortex flowmeters has the high accuracy and rangeability of positive displacement and turbine flowmeters without the mechanical complexity and high cost. Maximum rangeability up to 100:1 is possible as compared to 3:1 for a nonlinear differential pressure producer (orifice plate).Because these Flowmeters have no moving parts, they are very durable and reliable. This simplicity of design ensures low initial cost, low operating and maintenance costs, and therefore contributing to an overall low cost of ownership.
For more information, contact:
Mead O'Brien
(800) 892-2769
Labels:
Arkansas,
Flowmeter,
Foxboro,
Indiana,
Iowa,
Kansas,
Missouri,
Nebraska,
Oklahoma,
Southern Illinois,
Texas Panhandle,
Vortex,
Western Kentucky
Traps for Sour Gas Service
![]() |
| Armstrong Series 300 |
In the oil and gas industry, “sour gas” refers to natural gas that is contaminated with hydrogen sulfide (H2S or “sulfide”). “Sour crude,” similarly, is crude oil that contains hydrogen sulfide. These are naturally occurring conditions, but definitely not desirable. Aside from the environmental pollution problems with “high-sulfur” fuels, there are some serious corrosion problems that can affect many materials. Liquid drainers (drain traps) and strainers are the most common Armstrong products ordered for sour gas service. A few other products are sometimes specified, notably inverted bucket air traps. An inquiry may be accompanied by an extensive specification of H2S concentrations; there may be a line indicating “Sour Gas Service;” or may only be the note “NACE.” This is a reference to Standard MR0175-93 published by the National Association of Corrosion Engineers (NACE).
What is the problem?
H2S under pressure permeates into the crystalline structure of the metal and strains the structure of the crystal. This reduces its ability to deform in a ductile manner. The net effect is to make the material brittle. In the presence of external stresses due to applied pressure or loads, or internal stresses due to cold working or welding, parts may fail by cracking without any warning. This process is called Sulfide Stress Cracking (SSC). SSC is affected by many parameters, including: · Composition, strength, heat treatment, and microstructure of the material; · Hydrogen ion concentration (pH) of the environment; · Hydrogen sulfide concentration and total pressure; · Total tensile stress; · Time and temperature. Choice of products and their limitations. Inverted bucket traps (primarily for air trap service) should be selected from the Series 300 traps. The bucket and mechanism (except valve and seat) will be annealed to eliminate the locked-in stresses from the stamping operations. The valve and seat will be made from Type 316 stainless, without additional heat treatment. Cast iron bucket weights are permitted, since they are not stressed in tension. Special bolting is required only if the sour environment is also outside the trap.
Download the Sour Gas Trap Selection Guide Here
Labels:
Arkansas,
Armstrong,
Indiana,
Iowa,
Kansas,
Missouri,
Nebraska,
Oklahoma,
Sour Gas,
Southern Illinois,
Texas Panhandle,
trap,
Western Kentucky
Mead O'Brien VP Elevated to ISA Fellow
![]() |
| ISA Fellows 2016 |
![]() |
| Steve Huffman |
Steve Huffman, VP of Sales and Marketing at Mead O'Brien will be one of the honorees at the 54th Annual ISA Honors & Awards Gala to be held on 24 September 2016 in Newport Beach, California.
Steve is being recognized for leading the effort to create the US Department of Labor’s Automation Competency Model for automation professionals.
Congratulations to Steve for this achievement and for his many years of service to the instrumentation and automation community.
Your Career in Process Automation May Just Save The World
Did the title get your attention?
Here's a thesis for you to consider: People entering the workforce who are interested in meaningful careers should strongly consider industrial control and automation.
Wouldn't you like a career where you could:
- Help solve world energy
- Help provide clean water
- Help solve world hunger
- Help clean and sustain the environment
- Help meet chemical & mineral needs
- Help provide material goods
The following presentation by Steve Huffman, Vice President of Mead O'Brien and Chairman of Government Relations for the Automation Federation, provides an interesting argument about the importance of people in the changing world of process automation. Enjoy.
A Guide to Instrumentation for Ethanol Fuel Production
![]() |
| Ethanol plant |
The two main processes to produce ethanol from corn are wet milling and dry milling.
![]() |
| Foxboro transmitter |
Wet milling is more versatile as it produces a greater variety of products, including starch, corn syrup, and sucralose (such as Splenda®). However, with this versatility come higher costs in mill design, building, and operation. If ethanol is the primary product produced, dry mills offer the advantages of lower construction and operations costs, with improved production efficiency. Of the more than 70 U.S. ethanol plants currently being built, only a few are wet mills.
The efficiency of ethanol production has come a long way during the last 20 years. As more large-scale facilities come on line, ethanol producers are faced with the growing challenge of finding innovative ways to maintain profitability while this market matures. An increasingly accepted solution is process automation to assist ethanol producers in controlling product quality, output, and costs. Because sensing and analytical instrumentation represents what is essentially the eyes and ears of any automation system, careful evaluation of instrumentation, at the design phase can reduce both equipment and operating costs significantly, while improving overall manufacturing effectiveness.
The following document, courtesy of Foxboro, provides a good overview of instrumentation and the production of ethanol.
Limitorque Blue Ribbon Service by Mead O'Brien
Limitorque factory trained technicians, support and parts. It's only factory authorized when the work is done by a Blue Ribbon Repair Center.
Your Limitorque actuators were a major investment. Don't take chances with an unknown. Choose only a Flowserve Limitorque Blue Ribbon Distributor to assure you're getting factory authorized service. It's just not worth the risk.
Your Limitorque actuators were a major investment. Don't take chances with an unknown. Choose only a Flowserve Limitorque Blue Ribbon Distributor to assure you're getting factory authorized service. It's just not worth the risk.
What is this “steam” thing?
Reprinted with permission from InTech Magazine March-April Issue
Author: Steve Huffman VP Marketing & Business Development, Mead O'Brien
This article began as a coy reply to Bill Lydon’s interesting “Talk to Me” column (www.isa.org/intech/201512talk) about Leonardo da Vinci’s accomplishments as an artist applying engineering principles to create engineered works of art. Lydon noted that da Vinci saw science and art as complementary rather than as distinct disciplines. I stated that the word “STEAM,” really STEM + art, was not a new concept. The most recent iteration started sometime within the first decade of the 21st century, gaining traction with the efforts of such influencers as the Rhode Island School of Design beginning in 2010. Lawmakers with whom the Automation Federation met while advocating for our profession on Capitol Hill saw the concept as a way to reach elementary school children who would not otherwise be interested in math, science, and engineering.My point was why use the word “steam” and create confusion with the engine of the American industrial revolution—and still the most efficient turbine driver and heat transfer media in prominent use to this day? Ironically, I find a declining knowledge base regarding steam systems used in industry, especially in process control, as the baby boomers are now retiring at very high levels. New practitioners, automation or otherwise, who either work on or are charged with engineering or maintaining these utility systems for process are generally not well prepared from a knowledge or educational perspective. This issue really adds to the negative financial impact that poorly designed or poorly maintained steam systems contribute to product quality, throughput, and energy loss.
For the artistic, it seems someone should have realized that the word, with all its thermodynamic glory, was already taken. So is it right to add “art” to the critical-thinking process of STEM and to the engineering curriculum to add another dimension to the student’s education? A number of artists and engineers disagree, but mainly because they only view their “discipline” as a tool that makes the other “discipline” superior. In short, it does go both ways, and purists on both sides probably resent that art and engineering go together. Because we come from the engineering side of the fence, I feel that art probably does broaden the horizons of engineers, but bringing art into engineering certainly does nothing to diminish art in and of itself. As art teaches us, there are many ways to comprehend the same thing.
In my own experience with the brewing industry in St. Louis over the past 40 years, the process mix includes engineering, science, and the application of the art of brewing, which goes back to the ancient Greeks. Modern brewing evolved over the past 150 years with people from those disciplines working together, some even using the “glue” of automation to turn their processes into highly automated, high production, and sophisticated dynamos with dozens of new products released yearly, all of them starting with four basic ingredients.
I project that art in STEM (STEM+A if I were chief acronym maker) is absolutely necessary for automation professionals to better appreciate process and better visualize what the future holds. It is also essential for thinking more abstractly, and in homage to the next big thing, developing a critical eye to analyze, put to practical use, and translate from “production-speak” to meaningful “management-speak” the massive amount of data coming our way with the Industrial Internet of Things revolution of which we are on the cusp. Dealing with disruptive technologies in process and factory automation will require digital skills far in excess of what we can even see on the horizon today. It seems that steam may be creating some buzz, but in the future the real kinetic energy will be created by digital engineers.
Labels:
Arkansas,
Indiana,
Iowa,
Kansas,
Missouri,
Nebraska,
Oklahoma,
process heat,
Southern Illinois,
steam,
Texas Panhandle,
Western Kentucky
Wireless Monitoring Technology Keeps Watchful Eye on Steam Trap Operation
![]() |
| Model ST5700 |
The AIM®ST5700 helps identify the root cause while you minimize production losses and reduce energy consumption. Using non-intrusive technology combined with WirelessHART, the AIM®ST5700 is the ideal solution for any temporary or permanent 24/7 steam trap monitoring.
For more on its operation and use, please read the document below.
For more information, contact:
Mead O'Brien
www.meadobrien.com
(800) 892-2769
For more on its operation and use, please read the document below.
For more information, contact:
Mead O'Brien
www.meadobrien.com
(800) 892-2769
Labels:
Arkansas,
Armstrong,
Indiana,
Iowa,
Kansas,
Missouri,
Model ST5700,
Monitor,
Nebraska,
Oklahoma,
Southern Illinois,
steam trap,
Texas Panhandle,
Western Kentucky
A Quick Primer on Hazardous Area Enclosures
![]() |
| Understanding explosion proof enclosures |
So its important to understand that when describing hazardous area enclosures, "explosion-proof" doesn't mean the enclosure can withstand the forces of an external explosion, but rather that the enclosure is designed to cool any escaping hot gases (caused by an internal spark or arcing contacts) sufficiently enough as to not to allow the ignition of combustible gases or dusts in the surrounding area.
This is a short video that explains what an explosion-proof enclosure looks like, how it works, and why it is safe to use in explosive or combustible atmospheres.
For more information on electrical equipment in hazardous areas visit this page.
Flowserve Limitorque Actuators: General Safety Precautions and Practices
![]() |
| Limitorque multi-turn actuator. |
More than 1 million Limitorque actuators have been installed around the world, and some have been in operation for more than 50 years. The ruggedness and reliability of Limitorque electric actuators are among the primary reasons that customers continue to select Limitorque products.
Actuators requiring 90° of rotation to operate are necessary for quarter-turn valves such as ball, butterfly, plug and dampers, and rotary control valves. These types of Limitorque electric actuators are available for operations such as open-close, modulating, network and rotary service.
Multi-turn actuators are required to operate various types of rising stem valves such as gate, slide-gates, globe, check and linear control valves. These types of Limitorque electric actuators are available for operations such as open-close, modulating, network and linear service.
General Safety Precautions
- Warning: Read the Installation and Maintenance Manual carefully and completely before attempting to install, operate, or troubleshoot the Limitorque actuator.
- Warning: Be aware of electrical hazards. Turn off incoming power before working on the actuator and before opening the switch compartment.
- Warning: Potential HIGH PRESSURE vessel — be aware of high-pressure hazards associated with the attached valve or other actuated device when installing or performing maintenance on the actuator. Do not remove the actuator mounting bolts from the valve or actuated device unless the valve or device stem is secured or there is no pressure in the line.
- Warning: For maintenance and/or disassembly of the actuator while installed on the valve, ensure that the actuator is not under thrust or torque load. If the valve must be left in service, the valve stem must be locked in such a way as to prevent any movement of the valve stem.
- Warning: Do not attempt to remove the spring cartridge cap, housing cover, or stem nut locknut from the actuator while the valve or actuated device is under load.
- Warning: Do not manually operate the actuator with devices other than the installed handwheel and declutch lever. Using force beyond the ratings of the actuator and/or using additive force devices such as cheater bars, wheel wrenches, pipe wrenches, or other devices on the actuator handwheel or declutch lever may cause serious personal injury and/or damage to the actuator and valve.
- Warning: Do not exceed any design limitations or make modifications to this equipment without first consulting Limitorque.
- Warning: Actuators equipped with electrical devices (motors, controls) requiring field wiring must be wired and checked for proper operation by a qualified tradesman.
- Warning: Use of the product must be suspended any time it fails to operate properly.
- Caution: Do not use oversized motor overload heaters. Instead, look for the cause of the overload.
- Caution: Do not operate the valve under motor operation without first setting or checking the limit switch setting and motor direction.
- Caution: Do not force the declutch lever into the motor operation position. The lever returns to this position automatically when the motor is energized.
- Caution: Do not depress the declutch lever during motor operation to stop valve travel.
- Caution: Do not use replacement parts that are not genuine Flowserve Limitorque parts, as serious personal injury and/or damage to the actuator and valve may result.
- Caution: Do not lift actuator/gearbox or actuator/valve combinations with only the eye bolts in the SMB actuator. These eye bolts are designed for lifting the SMB actuator only.
- Eye bolts in SMB and SB actuators are designed for lifting only the actuator and not associated gearboxes or valves.
- Mount the actuator with the motor in a horizontal plane, if possible.
- Keep the switch compartment clean and dry.
- Keep the valve stem clean and lubricated.
- Set up a periodic operating schedule for infrequently used valves.
- Verify all actuator wiring is in accordance with the applicable wiring diagram.
- Carefully check for correct motor rotation direction. If the valve closes when open button is pushed, the motor leads may have to be reversed.
- Verify the stem nut is secured tightly by the locknut and that the top thread of the locknut is crimped or staked in two places.
- Use a protective stem cover. Check valve stem travel and clearance before mounting covers on rising stem valves.
![]() |
| Mead O'Brien Authorized Blue Ribbon Limitorque Parts & Service |
For more information, or if you need field support with any Limitorque actuator, parts, or service, contact one of the following Mead O'Brien offices:
10800 Midwest Industrial Blvd
St. Louis, Missouri 63132
(314) 423-5161
Mead O’Brien, Inc.
1429 Atlantic
North Kansas City, MO 64116
(816) 471-3993
Mead O’Brien, Inc.
16 South Main Street
PO Box 1086
Calvert City, Kentucky 42029-1086
(270) 395-7330
Mead O’Brien, Inc.
824 West Elgin
Broken Arrow, Oklahoma 74012
(918) 251-1588
Subscribe to:
Comments (Atom)


























